美標旋啟式法蘭止回閥
產品名稱:美標旋啟式法蘭止回閥
產品詳情

主要零件材料Materials of main parts
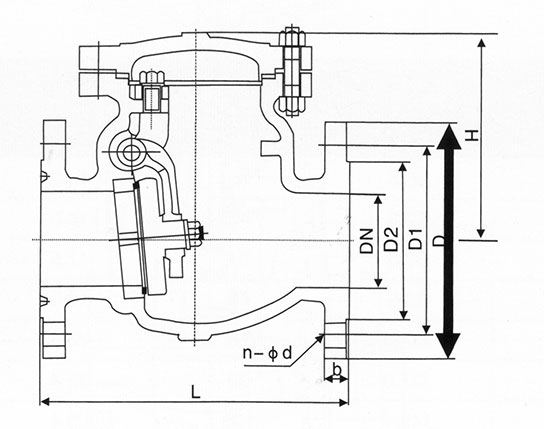
美標150Lb 單位:mm
DN | 150Lb凸面法蘭RF | |||||||
mm | in | L | D | D1 | D2 | b | n-Φd | H |
40 | 1 ? | 165 | 98.6 | 98.6 | 73 | 17.5 | 4-Φ16 | 154 |
50 | 2 | 203 | 120.7 | 120.7 | 92 | 19.0 | 4-Φ19 | 161 |
65 | 2 ? | 216 | 139.7 | 139.7 | 105 | 22.4 | 4-Φ19 | 180 |
80 | 3 | 241 | 152.4 | 152.4 | 127 | 24.0 | 4-Φ19 | 190 |
100 | 4 | 292 | 190.5 | 190.5 | 157 | 24.0 | 4-Φ19 | 203 |
125 | 5 | 330 | 216.0 | 216.0 | 186 | 24.0 | 8-Φ22.5 | 229 |
150 | 6 | 356 | 241.3 | 241.3 | 216 | 25.4 | 8-Φ22.5 | 257 |
200 | 8 | 495 | 298.5 | 298.5 | 270 | 28.4 | 8-Φ22.5 | 292 |
250 | 10 | 622 | 362.0 | 362.0 | 324 | 30.2 | 12-Φ25.4 | 355 |
300 | 12 | 698 | 431.8 | 431.8 | 381 | 32.0 | 12-Φ25.4 | 396 |
350 | 14 | 787 | 476.3 | 476.3 | 413 | 35.0 | 12-Φ29 | 445 |
400 | 16 | 864 | 539.8 | 539.8 | 470 | 36.6 | 16-Φ29 | 490 |
450 | 18 | 978 | 577.9 | 577.9 | 533 | 39.6 | 16-Φ32 | 520 |
500 | 20 | 978 | 635.0 | 635.0 | 584 | 43.0 | 20-Φ32 | 546 |
600 | 24 | 1275 | 749.3 | 749.3 | 692 | 48.38 | 20-Φ35 | 880 |
650 | 26 | 1295 | 744.5 | 744.5 | 711 | 51.1 | 36-Φ22.5 | 910 |
700 | 28 | 1448 | 795.3 | 795.3 | 762 |
|||